一种基于交换机的智能变电站过程层监测系统
1.
2.
3.
Switch-based Intelligent Substation Process Layer Monitoring System
1.
2.
3.
收稿日期: 2019-12-16 网络出版日期: 2020-03-25
Received: 2019-12-16 Online: 2020-03-25
作者简介 About authors
白晶石,男,1980年生,高级工程师。主要研究方向为智能变电站建设运维检修管理。E-mail:jingu40962@126.com
张威,男,1980年生,硕士,高级工程师。主要研究方向为电力规划设计。E-mail:zhangwei@126.com
李海龙,男,1981年生,硕士,高级工程师。主要研究方向为变电站智能化管理。E-mail:1208319383@qq.com
在工业电气自动化系统中,越来越多的传感器加入到了供配电系统之中,形成了智能化的供配电系统。针对智能配电系统的多种需求问题,并基于智能变电站监测方式不便,检测精度不高的问题,设计出一种基于交换机的智能变电站过程层监测系统。通过在监测组网中布局不同形式的交换机系统,能够实现智能变电站的多种方式检测,并且通过构建网络拓扑结构图,使得基于交换机的智能变电站组网系统更加显而易见。同时,基于故障关联性规则挖掘算法实现组网数据的故障计算,通过加权的Apriori关联规则算法对过程层网络拓扑结构的交换机应用情况进行关联性规则挖掘,通过确定组网系统中的每个网络的权重网络流量、装置连接情况、交换机CPU利用率等属性,进行网络警告等级的确定。通过试验表明,此监测系统精度较高,误差较小。
关键词:
In the industrial electrical automation system, more and more sensors have been added to the power supply and distribution system which formed an intelligent power supply and distribution system. According to the multiple needs of the intelligent power distribution system, and the inconvenience of the smart substation monitoring method, as well as the problem of low detection accuracy, an intelligent substation process-level monitoring system based on switches is designed. By deploying different types of switch systems in the monitoring network, multiple ways of detecting intelligent substations can be achieved, and by building a network topology diagram, the switch-based intelligent substation networking system is made more visible. At the same time, based on the fault association rule mining algorithm, the fault calculation of the network data is realized. The weighted Apriori association rule algorithm is used to mine the association rules of the process layer network topology switch application. By determining each network in the networking system, the network warning level based on attributes such as network traffic, device connection, and switch CPU utilization is determined. The monitoring system is proved to have higher accuracy and smaller error through the test.
Keywords:
本文引用格式
白晶石, 张威, 李海龙.
BAI Jingshi, ZHANG Wei, LI Hailong.
1 引言
基于上述问题,本文将交换机应用于智能变电站监测系统,进而实现对变电站过程层交换机网络拓扑进行分析,监测交换机运行状态,实现了实时监测和故障定位,克服了变电站监测系统的弊端,对监测点系统的研究具有重要的作用[11]。
2 智能变电站监测系统需求
承载过程层通信网络的预先配置完成的数据内容和通信关系的报文可封装于全站系统配置文件(System configuration description,SCD)中,智能变电站监测系统需要通过SCD获取预置的过程层网络拓扑结构,以便用于校验,实现网络监测和故障定位。在一种简单的监测系统架构中,主要由主站系统和交换机系统两部分组成,如图1所示。监测系统的功能是利用计算机的软件显示主站系统运行状态,通过网络管理协议(Simple network management protocol,SNMP)获取过程层网络交换机的工作状态并进行分析判断,发出警告信号,从而实现对过程层网络的监测和故障定位,保障变电站安全[14,15]。
图1
下面对图1中的主要结构进行说明,在主站系统中,智能变电站过程层网络设备一般由两部分组成,一个是智能电力监测装置(Intelligent electronic device,IED),监测对象一般指的是智能终端、合并单元、保护测控装置等。其中过程层网络交换机工作状态主要由两个报文组成,一是面向通向对象的变电站事件(Generic object oriented substation event,GOOSE)报文,二是采样值(Sampled value,SV)报文。主站系统有预置、实际、判断三个功能。预置功能主要通过SCD文件中的预先配置完成的过程层网络拓扑结构,其目的是为了对交换机的工作状态进行校验;在应用时,能够通过交换机的访问控制列表(Access control list,ACL)按照过程层网络拓扑结构进行;判断功能通过实际的网络拓扑结构和预置的网络拓扑结构进行对比,对GOOSE、SV报文进行分析,结合交换机的工作状态,从而实现网络的监测和故障定位[16]。
在交换机应用中,过程层主要包括智能终端、合并单元两个设备,过程层网络交换机主要负责获取并分析一定的GOOSE报文、SV报文,获取通信链路状态、各种报文流量、介质访问控制(Medium、access control,MAC)地址,并通过SNMP获取交换机网络拓扑结构。
3 交换机网络拓扑结构
3.1 解析网络拓扑结构
基于上述需求分析,智能变电站的SCD模型具备完整的过程层网络拓扑模型,通过对网络拓扑结构模型进行分析,发现里面有两种不同层面的不同结构,分别是整体结构和局部结构[17]。
(1) 整体结构。
整体结构指的是交换机与交换机之间的分层级联结构,由于交换机之间存在着“一对多”关系的数据,利用树形层次结构图布局可通过主站系统展示交换机整体结构,如图2所示。
图2
在这种结构中,交换机以发散式的方式进行,变电站节点通过不同等级的交换机实现数据的交互。
(2) 局部结构。
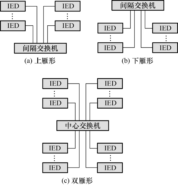
局部结构指的是交换机与IED之间的连接结构,根据相对位置关系不同,有三种不同的结构图,分别是上雁性、下雁行和双雁行。该结构简单,易于走线,如图3所示。
图3
通过这种关系,也能够实现交换机的智能变电站监测,不同之处在于,呈现的交换机架构、状态和监控变电站的方式不同。
3.2 网络拓扑结构图的生成过程流程
基于上述分析,对网络拓扑结构图的生成过程进行说明,通过将不同布局关系的交换机应用到拓扑结构图中,构建出智能变电站过程层网络拓扑结构图。其过程示意图如图4所示,步骤如下。
图4
(1) 制图。首先需要样式模板,用来创建或修改过程层网络拓扑结构图,以便于可视化。其次是命名样式参数,每个过程层网络都按照电压等级和A/B网络划分,因此过程层网络拓扑结构的样式参数按以“过程层_电压等级_网络”命名。
(2) 获取模型。根据样式参数,通过SCD模型获取交换机网络拓扑结构关系。
(3) 计算各层布局信息。结合整体结构和局部结构,通过深度优先递归算法,计算出中心交换机-间隔交换机-IED装置的各层布局信息。
(4) 计算顶层交换机坐标。首先排序中心交换机,再从左到右,依次计算各个中心交换机的顶层布局,最后生成“中心交换机-中心交换机”间的物理链路走线。
(5) 制成绘图对象。将设备对象(端口、二次设备、连接线)的标识号(Identity document,ID)与绘图对象建立连接。
(6) 保存画面,以便以后对保存过的画面进行修改。
通过网络拓扑结构图的生成,能够实现基于交换机的智能变电站的可视化监测,有利于用户远程对智能变电站过程层进行监控。
4 交换机网络的故障关联性规则挖掘算法
在上述监控过程中,由于智能变电站交换机网络结构复杂,数据繁多,当变电站中的一个网络发生故障时,可能造成多个网络警告信号发出,需要耗费大量时间找出故障根源,效率很低。因此需要一定的规则把根源警告的网络挖掘出来,按照设备影响严重程度,可以将异常网络依次划分为轻度警告、中度警告、重度警告,超重警告。当异常网络的警告等级超过其他异常网络,该网络被称为故障根源。
本文提出加权的Apriori关联规则算法,对过程层网络拓扑结构的交换机进行关联性规则挖掘,每个网络的权重可由网络流量、装置连接情况、交换机CPU利用率等属性决定[18]。权重的大小决定了该网络的警告等级。关联性规则挖掘步骤如下。
(1) 对运行工作状态中的交换机列表进行扫描,然后根据样式参数的排列方式,得到所有交换机的网络运行参数。
(2) 根据网络的各属性值,如网络流量、装置连接情况、交换机CPU利用率等,利用层次分析法计算各网络加权值。
(3) 根据网络加权值,计算各网络警告集t的权重值,如式(1)所示
(4) 根据各网络集的权重,计算各网络警告的加权支持度,如式(2)所示
根据预先设置好的最小支持度阈值,产生加权的警告频繁k项集。
(5) 将警告频繁k项集,根据网络加权项目集的先验性质,采用优化拼接和减枝方法,产生警告项目的候选(k+1)项集,计算候选警告(k+1)项集的加权支持度,产生加权的警告频繁(k+1)项集。
(6) 重复步骤(4),直到无法继续产生告警频繁项目集。
通过上述方法和步骤,能够从海量的故障变换器数据中获取故障信息,进而获取发生故障的变电站数据。
5 试验结果及分析
根据Q/GDW 1845-2012《智能变电站网络交换机技术规范》的要求,网络拓扑结构的形式下对交换机的进行监测。在试验时,通过采用电力专用交换机组网进行试验,在组网系统中,交换机根据SV和GOOSE中的以太网报文标识,进而对传输中的数据进行解析和隔离,再根据应用标志(APPID)和目标介质访问控制(MAC)地址在应用层进行分组和隔离,使得数据仅向需要的端口转发,从而保证了试验过程中精确的延时控制和补偿。由于交换机在故障监测系统中作为中转单元而存在,其在组网测试系统中,能够提高组网测试的精度和稳定性。因此,在试验过程中,根据交换机应用到智能变电站过程层监测系统的误差精度来衡量其稳定性,如图5所示。
图5
在上述试验过程中,利用上述算法对智能配电站点的站点进行监控,通过采用树形层次结构图布局的交换机和未采用交换机的形式进行组网测试,再分别采用上雁性、下雁行和双雁行的交换机布局方式和未采用交换机的形式进行组网测试,分别进行对比分析变电站故障监测情况,对比数据如表1所示。
表1 对比数据表
测试点 | 测试时间/min | 误差率(%) |
---|---|---|
树形层次结构交换机 | 100 | 0.12 |
上雁性交换机 | 100 | 0.11 |
下雁性交换机 | 100 | 0.10 |
双雁性交换机 | 100 | 0.08 |
未采用交换机 | 100 | 2.00 |
将上述数据随时间走向汇成误差数据图,如图6所示。
图6
试验表明,本文设计的智能变电站监测系统具有较高的测量精度,在200 min时间内,其测量误差不超过0.2%,这使得组网系统的故障监测效率得以大大提高。上述试验能够直观、动态地反映组网检测过程中网络的运行情况,可以通过快速的方式,高效、准确地测量出变电站检测的故障情况。
6 结论
文中设计了一种基于不同交换机形式的智能变电站监测系统,通过构思出不同形式的交换机组网方式,实现智能变电站的故障监测。并且利用数据挖掘算法实现各种组网误差数据的分析,实现对过程层网络拓扑结构的交换机进行关联性规则挖掘等。通过数据学习,能够有效地实现每个网络的权重的计算。通过实现对过程层网络的状态监测和故障诊断,构思出过程层网络监测和故障定位系统,有利于推动用户对智能变电站的故障监测,使得用户能够直观、便捷地在线监测过程层网络的运行状态,大大提高了电力系统自动化运维的管理水平。
参考文献
智能变电站保护系统可靠性的自动分析方法
[J].DOI:10.7667/j.issn.1674-3415.2014.15.017 URL [本文引用: 1]
Automatic analysis method for reliability of protection system of intelligent substation
[J].DOI:10.7667/j.issn.1674-3415.2014.15.017 URL [本文引用: 1]
智能变电站二次系统设计方法研究
[J].DOI:10.7667/j.issn.1674-3415.2012.22.022 URL [本文引用: 1]
Research on design method of secondary system for intelligent substation
[J].DOI:10.7667/j.issn.1674-3415.2012.22.022 URL [本文引用: 1]
基于物联网技术的柔性管道巡检机器人
[J].
Flexible pipeline inspection robot based on Internet of Things technology
[J].
基于智能电网的供配电继电保护整定技术分析
[J].
Analysis of setting technology of relay protection for power distribution based on smart grid
[J].
智能变电站和主站共享建模的关键技术
[J].讨论了智能变电站和主站模型、图形、通信一体化共享建模的解决方案,包括变电站一次设备和二次设备统一建模、变电站配置文件(SCD)模型到公共信息模型(CIM)的映射、可伸缩矢量图形(SVG)生成、通信映射、部署、维护等方法。共享建模满足智能变电站源端维护要求,且智能变电站的CIM,SVG和通信信息能够自动生成,并直接应用于主站,减少了主站端的重复工作量。提出了完全基于模型的维护模式,促进了智能变电站和主站的信息互动,具有良好的推广应用价值。
Key technologies for shared modeling of smart substation and master station
[J].讨论了智能变电站和主站模型、图形、通信一体化共享建模的解决方案,包括变电站一次设备和二次设备统一建模、变电站配置文件(SCD)模型到公共信息模型(CIM)的映射、可伸缩矢量图形(SVG)生成、通信映射、部署、维护等方法。共享建模满足智能变电站源端维护要求,且智能变电站的CIM,SVG和通信信息能够自动生成,并直接应用于主站,减少了主站端的重复工作量。提出了完全基于模型的维护模式,促进了智能变电站和主站的信息互动,具有良好的推广应用价值。
基于TinyXML的智能变电站SCD文件的解析
[J].
Analysis of SCD files in smart substations based on TinyXML
[J].
基于IEEE1394b数据光传输模块研制
[J].
Development of an optical transmission module based on IEEE1394b data
[J].
延时可控交换机在智能变电站中的应用和测试分析
[J].网络延时的不确定性一直是智能变电站中使用网络采样和跳闸方案需要解决的技术难点,但是保护装置可以利用合并单元固有延时和延时可控交换机计算的链路驻留总延时ΔT还原收到的多个间隔的采样数据的发生时刻,完成采样的同步处理。为了验证延时可控交换机中精确延时算法和传输的精度和可靠性,搭建了组网测试系统,对延时补偿、数据流量精确控制、保护装置的处理等功能、性能和可靠性进行了测试应用分析。最后提出推荐的组网方案和主要的技术指标要求。
Application and test analysis of delay-controllable switch in intelligent substation
[J].网络延时的不确定性一直是智能变电站中使用网络采样和跳闸方案需要解决的技术难点,但是保护装置可以利用合并单元固有延时和延时可控交换机计算的链路驻留总延时ΔT还原收到的多个间隔的采样数据的发生时刻,完成采样的同步处理。为了验证延时可控交换机中精确延时算法和传输的精度和可靠性,搭建了组网测试系统,对延时补偿、数据流量精确控制、保护装置的处理等功能、性能和可靠性进行了测试应用分析。最后提出推荐的组网方案和主要的技术指标要求。
智能变电站采样值组网分布式同步技术及应用
[J].
Distributed synchronization technology and application of smart substation sampling value network
[J].
基于多链路透明协议技术的智能变电站过程层组网研究
[J].
Research on process-level networking of smart substations based on multi-link transparent protocol technology
[J].
智能变电站过程层组网方案分析
[J].智能变电站是智能电网建设的重要环节,过程层网络则是智能变电站的重要基础,直接关系到全站数据采集和开关控制的可靠性和实时性。总结分析了智能变电站建设过程层设备所涉及的网络报文,针对数据采样和通用面向对象变电站事件(GOOSE)通信的不同组合方式所形成的网络方案进行了对比分析,讨论了采用IEEE 1588标准对时的三网合一组网方案和混合模式组网方案,针对500 kV等级变电站过程层组网方式进行了实例讨论,最后介绍了虚拟网络划分所涉及的虚拟局域网(VLAN)和组播注册协议(GMRP)技术。
Process layer networking scheme analysis of intelligent substation
[J].智能变电站是智能电网建设的重要环节,过程层网络则是智能变电站的重要基础,直接关系到全站数据采集和开关控制的可靠性和实时性。总结分析了智能变电站建设过程层设备所涉及的网络报文,针对数据采样和通用面向对象变电站事件(GOOSE)通信的不同组合方式所形成的网络方案进行了对比分析,讨论了采用IEEE 1588标准对时的三网合一组网方案和混合模式组网方案,针对500 kV等级变电站过程层组网方式进行了实例讨论,最后介绍了虚拟网络划分所涉及的虚拟局域网(VLAN)和组播注册协议(GMRP)技术。
复杂电子装备故障模式及影响分析方法研究
[J].
Research on failure modes and impact analysis methods of complex electronic equipment
[J].
智能变电站过程层组网分析与应用
[J].DOI:10.7667/j.issn.1674-3415.2012.02.027 URL [本文引用: 1]
Analysis andapplication of intelligent substation process layer networking
[J].DOI:10.7667/j.issn.1674-3415.2012.02.027 URL [本文引用: 1]
智能变电站过程层网络数据流的分析与研究
[J].
Analysis and research of data flow in process layer network of smart substation
[J].
智能变电站过程层网络监控方法
[J].
Process-level network monitoring method for intelligent substations
[J].
电力专用交换机在智能变电站过程层通信网络的测试研究
[J].
Test and research on the communication network of power substation in process substation of smart substation
[J].
基于云策略和MMS协议的智能变电站继电保护设备自动测试系统
[J].
Automatic test system for relay protection equipment in intelligent substations based on cloud strategy and MMS protocol
[J].
基于IEC 61850的智能变电站图形化系统配置器原型设计
[J].
DOI:10.7500/AEPS201205222
URL
[本文引用: 1]
为了实现基于IEC61850的系统配置功能,加强对保护智能电子设备(IED)之间虚拟交互消息等的描述,文中研究了一种基于IEC61850的变电站图形化系统配置器原型系统。该系统包括配置主界面、可扩展置标语言(XML)解析与变电站配置语言(SCL)语法验证模块,以及3类交互信息(逻辑节点(LN)内部保护逻辑、IED内各LN之间的配合逻辑关系、不同IED中相关LN之间的虚拟交互消息)配置图形化界面等模块。设计了一次接线图、二次设备配置等工具箱,给出了图元绘制与拾取、以可缩放矢量图形(SVG)格式存储图形文件、图形化配置不同IED内相关LN之间虚拟交互消息等关键技术的实现方法。该配置器原型系统实现了主要功能,为智能变电站的配置开发和测试提供了一定的参考。
Prototype design of graphical system configurator for intelligent substation based on IEC 61850
[J].
DOI:10.7500/AEPS201205222
URL
[本文引用: 1]
为了实现基于IEC61850的系统配置功能,加强对保护智能电子设备(IED)之间虚拟交互消息等的描述,文中研究了一种基于IEC61850的变电站图形化系统配置器原型系统。该系统包括配置主界面、可扩展置标语言(XML)解析与变电站配置语言(SCL)语法验证模块,以及3类交互信息(逻辑节点(LN)内部保护逻辑、IED内各LN之间的配合逻辑关系、不同IED中相关LN之间的虚拟交互消息)配置图形化界面等模块。设计了一次接线图、二次设备配置等工具箱,给出了图元绘制与拾取、以可缩放矢量图形(SVG)格式存储图形文件、图形化配置不同IED内相关LN之间虚拟交互消息等关键技术的实现方法。该配置器原型系统实现了主要功能,为智能变电站的配置开发和测试提供了一定的参考。
/
〈 |
|
〉 |
