一种基于交换机的智能变电站过程层监测系统
白晶石,张威,李海龙

Switch-based Intelligent Substation Process Layer Monitoring System
BAI Jingshi,ZHANG Wei,LI Hailong
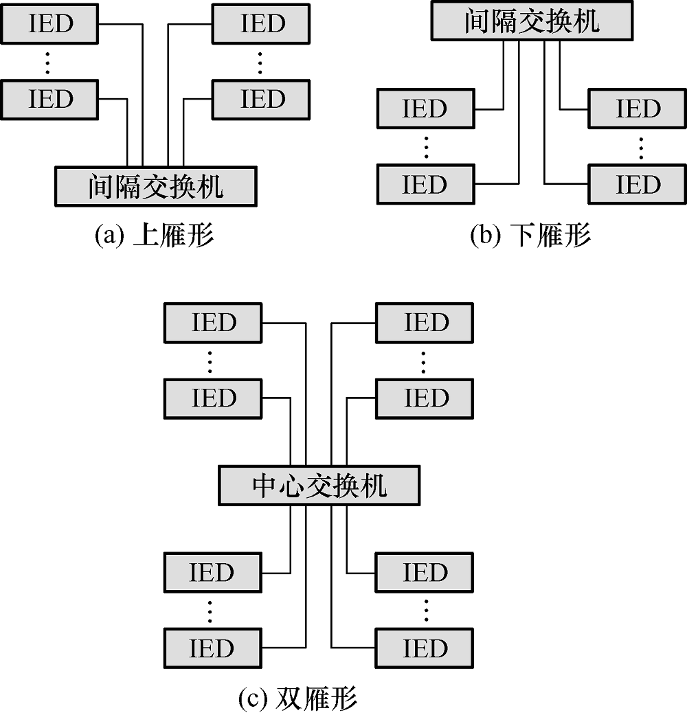
图3 局部结构示意图