有触点电器性能退化评估测试系统设计
刘树鑫,刘子春,王园园

Design of Evaluation Test System for Performance Evaluation of Contact Electrical Apparatus
Liu Shuxin,Liu Zichun,Wang Yuanyuan
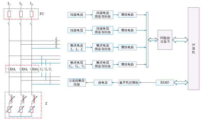
图1 测试系统原理框图
Fig.1 Test system block diagram